Box-type fixed AC metal-enclosed switchgear (hereinafter referred to as switchgear) is suitable for 3.6~12 KV three-phase AC 50Hz systems as a device for receiving and distributing electrical energy. This metal-enclosed switchgear is suitable for places with frequent operations and for the renovation of switchgear equipped with oil switches. A metal enclosed switchgear busbar system is a single busbar system and a single busbar sectioning system.
Our high voltage switchgear for sale complies with and meets the requirements of GB/T 3906-2020, DL404-2018, and the international standard IEC62271-200:2003. The metal-enclosed switchgear is aesthetically pleasing, compact in size, and has a complete and reliable anti-misoperation function.
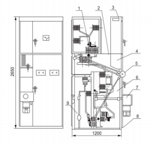
Box-type fixed metal-enclosed switchgear, the cabinet frame is welded with angle steel, and the cabinet is divided into circuit breaker room, busbar room, cable room, and relay room, etc. The rooms are separated by steel plates.
When placing an order, the user must specify:
The main connection scheme and single-line system diagram.
The secondary circuit wiring principle diagram and the terminal arrangement diagram. If there is no terminal arrangement diagram, metal enclosed switchgear shall be supplied in accordance with the manufacturer's regulations.
The model, specification, and quantity of the electrical components in the switch cabinet.
The material and specification of the main busbar and branch busbar. Otherwise, metal enclosed switchgear will be supplied in accordance with the manufacturer's regulations.
If the switch cabinet is to be used in special environmental conditions, this should be stated when placing the order.
When accessories and spare parts are required, metal enclosed switchgear types and quantities should be specified.
The external structure diagram of the high-current overhead incoming line cabinet


Dimensions and structural diagram
Busbar compartment
2Pressure relief channel
Instrument compartment
Combined switch compartment
Manual operation and interlocking mechanism
Main switch compartment
Electromagnetic or spring operating mechanism
Ground busbar
Cable compartment
| Main technical parameter | |||
| Rated Parameters of Switchgear Cabinets | |||
| Name | Unit | Numerical | |
| Rated Voltage | kV | 40.5 | |
| Rated current | A | 630,125,016,002,000 | |
| Rated short-circuit breaking current | kA | 25,31.5 | |
| Rated short-circuit closing current | kA | 63,80 | |
| Dynamic stability current (peak) | kA | 63,80 | |
| 4s Thermal Stability Current(effective value) | kA | 25,31.5 | |
| Rated insulation level | lightning impulse withstand voltage | kV | 185 |
| Main circuit 1min power frequency tolerance | 95 | ||
| Dimensions(W×L×H) | MatchZN23 | m | 1918 × 3600 × 3100 |
| IP Grade | Shell/Interior | IP3X/IP2X | |
| Vacuum Circuit Breaker Rated Parameter | |||
| Name | Unit | Numerical | |
| Rated voltage kV | kV | 40.5 | |
| Rated current A | A | 125,016,002,000 | |
| Rated short-circuit breaking current | kA | 25,31.5 | |
| Rated short-circuit closing current | kA | 63,80 | |
| Dynamic stability current (peak) | kA | 63,80 | |
| 4sThermal stablity current(peak) | kA | 25,31.5 | |
| Rate insulation level | lightning impulse withstand voltage | kV | kV |
| Main circuit 1min power frequency tolerance | |||
| Rated frequency | Hz | 50 | |
| Rated operating sequence | O-0.3s-CO-180s-CO | ||
| Mechanical life | times | 10000 | |
| Closing time | ms | 50~100 | |
| Opening time | ms | 35~60 | |
Mechanical interlocks: To prevent the opening and closing of the disconnector under load, to prevent the incorrect opening and closing of the circuit breaker, to prevent entering the live compartment by mistake, to prevent closing the grounding switch when live, and to prevent closing the switch with the grounding knife in place, the switch cabinet adopts corresponding mechanical interlocks.
Operating environmental conditions
Ambient temperature: upper limit +40℃, lower limit -25℃;
Altitude: not exceeding 1000m;
Relative humidity: daily average not greater than 95%; monthly average not greater than 90%;
Seismic intensity: not exceeding 8 degrees.
Surrounding environment: no fire, explosion hazards, pollution level not exceeding grade 3, chemical corrosion, and severe vibration.
Contact us to discuss your power distribution needs and get a customized solution from our expert team.
Tel:
E-mail:
Address:
No.788 Wenyi Road, Bihu Town, Lishui City, Zhejiang Province, China